
扫描二维码,使用手机查看。
对变压器进行感应耐压试验,一般有两个目的:一是检查全绝缘变压器的纵绝缘(绕组层间、匝间及段间);二是检查分级绝缘变压器主绝缘和纵绝缘(主绝缘指的是绕组对地、相间及不同电压等级绕组间的绝缘)。

但是电力系统运行调试单位一般不配备正弦波的变频电源,而是利用现场设备组合而成。那么如何组合这些设备,获取试验中的倍频电源,一直困扰试验人员的一大问题。下面,三新电力技术部结合多年的实战经验,为大家总结两种获取倍频电源的方法,仅供大家参考。
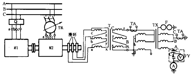
一、利用两台电动机组取得倍频电源

用一台三相异步鼠笼电动机,驱动一台三相转子为绕线式的异步电动机,如上图所示。先启动鼠笼式电动机M1至额定转速,然后用与鼠笼式电动机相序相反的三相电源,经调压器TR对绕线式异步电动机M1定子励磁,便在定于中产生与其转子旋转方向相反的旋转磁场。由于驱动绕线式电动机转子的速度与旋转磁场的速度接近,但旋转方向相反,于是便在绕线式转子绕组中感应出两倍于系统频率的电压,其数值大小可由调压器调整定子励磁电压而定。该电机输出的倍频电压,经升压后便可作100Hz的两倍工频电源,进行变压器的感应耐压试验。但在起动过程中,必须先启动鼠笼式电动机,再合上调压器,由零逐渐升压,反之,则可能使联接靠背轮扭断。
二、中频无刷励磁同步发电机组
同步发电机组基本原理接线如下图所示。

图中,电源装置同补偿电抗器、中间升压变压器以及必要的外围测量设备联合使用。电源主要由三相异步电动机和无刷励磁的中频同步发电机组成中频发电机组,再配以启动、控制、测量和保护系统组成。其工作原理为中频发电机发出定频率(250Hz)的单相或三相交流电能,经中间变压器升压,同时用补偿电抗器来调整补偿被试变压器的电容性电流,以获得所需的试验电压。这种工作原理和方式可以得到所需频率的试验电压,电网电源仅用来驱动发电机组和提供直流励磁电源,使试验电源与电网电源实现隔离,从而消除了试验回路来自电网系统的干扰,无刷励磁方式也大大降低了电源本身的干扰水平,因此在做感应耐压的同时,也可进行局部放电测量。